正在搜索、分析、总结中...
什么是逆变器?
百度知道
逆变器是什么- 5.0共3页
- 逆变器是什么逆变器是什么?说起来大家应该不太陌生,广泛适用于空调、家庭影院、电动砂轮、电动工具、缝纫机、DVD、VCD、电脑、电视、洗衣机、抽油烟机、冰箱,录像机、按摩器、风扇、照明等。
逆变器介绍- 4.0共1页
- 并网变器:并网变器技术是我们公司和浙江大学合力开发。目前已开发完成1.5-5KW、10-17KW并网变器,主产品的关指标处于国先、国内先水平。公司所有变器产品直流侧用了先的MPP
逆变器介绍- 4.0共1页
- 1.变器的主功:是将直流电换成正弦波形式的交流电2.变器的分类:3.光伏变器的工作原理:变置的核心是变开关电,简称为变电.电电力电子开关的导与关断,来完成变的功
逆变器- 4.7共2页
- (19)中华人民共和国国家知产权局(12)实用新型专利(10)申公布号CN2705942Y(43)申公布日2005.06.22(21)申号CN200320119325.9(22)申日2003
360文库
什么是“逆变器”?
百度知道
逆变器是什么?
360问答
逆变器是什么?
1个回答2013年11月20日
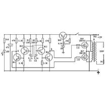
[最佳答案] 逆变器 利用TL494组成的400W大功率稳压逆变器电路。它激式变换部分采用TL494,VT1、VT2、VD3、VD4构成灌电流驱动电路,驱动两路各两只60V/30A的MOS ...
360问答 更多
逆变器是什么东西干什么用的
百度知道
没有更多结果了~
- 意见反馈
- 页面反馈



